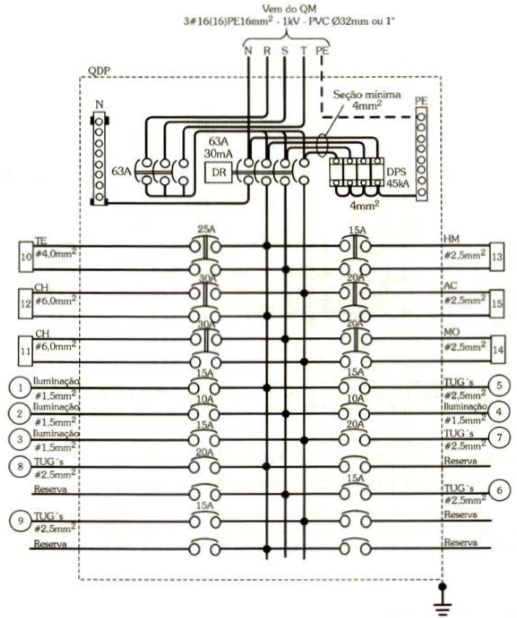
Analise o diagrama multifilar de um quadro de distribuição principal a seguir.

Após análise, é correto afirmar:
Provas
Questão presente nas seguintes provas
Analista Técnico - Engenheiro de Instalações
45 Questões
Analise o diagrama multifilar de um quadro de distribuição principal a seguir.

Após análise, é correto afirmar: