

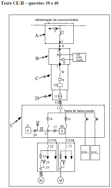
Relativamente à especificação dos equipamentos e dispositivos
elétricos industriais de proteção de sistemas elétricos e tendo em
vista o texto CE-II, julgue os itens seguintes.
Os circuitos terminais que alimentam apenas um motor, como o CCM
1 e o CCM
2 mostrados na figura, podem ser protegidos contra curtos-circuitos utilizando-se fusíveis do tipo NH ou
diazed com retardo de tempo, ou, ainda, disjuntores com dispositivos de disparo magnético.