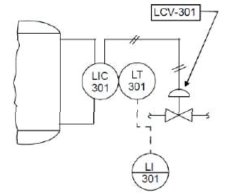
Observe a figura. Ela traz um exemplo de arranjo típico de instrumentos conforme as normas para simbologia de instrumentação ISA 5.1 e NBR 8190.

Este arranjo de instrumentos representa:
Observe a figura. Ela traz um exemplo de arranjo típico de instrumentos conforme as normas para simbologia de instrumentação ISA 5.1 e NBR 8190.

Este arranjo de instrumentos representa: