
J. Mamede. Instalações elétricas industriais. 7.ª ed. Rio de Janeiro: LTC, 2007, p. 588 (com adaptações).
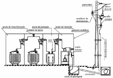
Considerando a figura apresentada, que ilustra uma subestação trifásica com alimentação de 13,8 kV e saída de 380/220 V, julgue o item a seguir.
A mufla é um tipo de terminal primário que serve para garantir a deflexão do campo elétrico.
Provas
Questão presente nas seguintes provas
Auditor de Controle Externo - Engenharia Elétrica
120 Questões