Julgue o item a seguir:
A medição de potência total (Pt) ativa trifásica é possível, desde que seja obedecido o circuito representado a seguir.

Nesse circuito, a Pt é fornecida pela soma algébrica da potência dos dois watímetros.
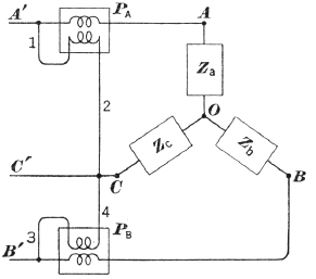
Julgue o item a seguir:
A medição de potência total (Pt) ativa trifásica é possível, desde que seja obedecido o circuito representado a seguir.

Nesse circuito, a Pt é fornecida pela soma algébrica da potência dos dois watímetros.