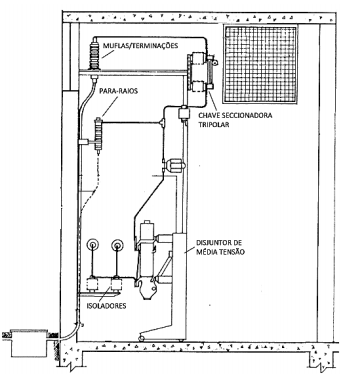
A figura mostra um cubículo de proteção de média tensão (MT), 13.800 V, de uma unidade consumidora com entrada subterrânea, no qual constam alguns equipamentos e dispositivos.

Em relação à figura e aos critérios para dimensionamento dos componentes, analise as afirmativas.
I - A capacidade de interrupção do disjuntor de MT é definida pela potência do(s) transformador(es).
II - A classe de tensão do para-raios é definida em função da tensão de distribuição e do tipo de aterramento do sistema elétrico na subestação de distribuição (valor do coeficiente de aterramento).
III - As muflas/terminações são obrigatórias somente para subestações de consumidor que possuem disjuntor de média tensão.
IV - A chave seccionadora tripolar de MT deve ter corrente nominal (In) compatível com a capacidade instalada do(s) transformador(es) e capacidade de interrupção compatível com a corrente de curto-circuito no seu ponto de instalação.
Está correto o que se afirma em