Magna Concursos
2822657 Ano: 2022
Disciplina: Engenharia Elétrica
Banca: Consulplan
Orgão: PTI
Provas:

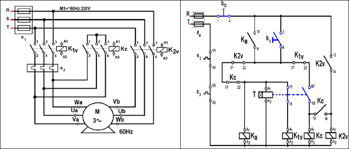
O diagrama de acionamento apresentado é utilizado em:

Enunciado 3048991-1

 

Provas

Questão presente nas seguintes provas

Técnico de Eletrotécnica

40 Questões