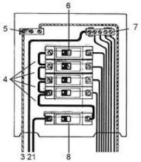
A imagem representa um quadro de distribuição de circuitos de uma instalação predial.

Analise as alternativas a seguir.
I. 1. Condutor de Fase 5. Barramento de terra 8. Disjuntor geral
II. 3. Condutor de Neutro 6. Disjuntor monopolar 8. Disjuntor geral
III. 5. Barramento de terra 6. Disjuntor bipolar 7. Barramento de neutro
IV. 2. Condutor de neutro 4. Jumps de ligação da fase 7. Barramento de neutro
Está correto o que se afirma apenas em