Magna Concursos
1835250 Ano: 2008
Disciplina: Engenharia Elétrica
Banca: CESPE / CEBRASPE
Orgão: TJ-CE

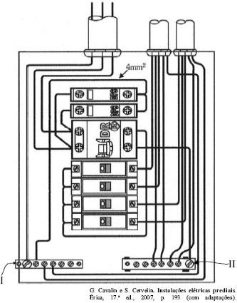
Enunciado 1835250-1

Considerando a figura acima, que mostra um quadro de distribuição (QD) monofásico utilizado em uma instalação elétrica de baixa tensão, julgue os itens a seguir.

No QD acima, o elemento indicado por I é o barramento de neutro.

 

Provas

Questão presente nas seguintes provas

Analista Judiciário - Engenharia Elétrica

120 Questões