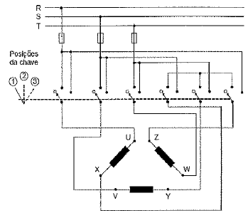
Considere o diagrama elétrico abaixo referente à instalação de um motor trifásico.

Assinale a opção que relaciona corretamente a posição da chave seletora com a condição de fechamento dos terminais do motor.
| Posição da Chave Seletora |
| 1 | 2 | 3 |
Considere o diagrama elétrico abaixo referente à instalação de um motor trifásico.

Assinale a opção que relaciona corretamente a posição da chave seletora com a condição de fechamento dos terminais do motor.
| Posição da Chave Seletora |
| 1 | 2 | 3 |