Magna Concursos
Questões
Planos
Entrar
Entrar
Criar Conta
Respondida
387513
Ano:
2016
Disciplina:
Engenharia Mecânica
Banca:
FUMARC
Orgão:
CBTU
Provas:
Técnico Industrial - Mecânica
Provas
×
Técnico Industrial - Mecatrônica
Provas
×
Metrologia
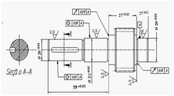
Com referência à rugosidade e tolerâncias geométricas da peça abaixo, assinale a afirmativa
CORRETA
.
A
O acabamento superficial no diâmetro nominal de 25 mm é de
!$ 1,5 μm !$
e sua dimensão mínima é de 24,98 mm.
B
O desvio de planicidade no diâmetro nominal de 25 mm é de 0,05 mm e seu acabamento superficial é de
!$ 1,5 μm !$
.
C
O desvio de batimento no diâmetro de 25 mm tem valor de 0,05 mm e a dimensão máxima desse diâmetro é de 25,02 mm.
D
O diâmetro nominal de 20 mm lado da chaveta tem dimensão máxima de 20,200 mm e rugosidade
!$ Ra = 2,0 μm !$
.
Questão Anulada e Desatualizada
Resolver
Comentários
0
×
Cadernos
×
Flashcards
×
Estatísticas
×
Reportar um erro
×
Provas
Questão presente nas seguintes provas
Publicar
Responder
Qual o problema da questão?
Selecione uma opção
Questão Desatualizada
Questão Repetida
Gabarito Errado
Outros Motivos
Mensagem
Enviar
Acessar
Criar Conta
Acesse sua Conta
Google
Facebook
Esqueci minha senha
Acessar
Ainda não tem conta?
Crie uma
!
Crie uma Conta
Criar Conta
Olá, para continuar, precisamos criar uma conta!
É
rápido
e
grátis
.
Google
Facebook
Concordo com os
Termos de Uso
Criar
Já tem uma conta?
Acesse aqui