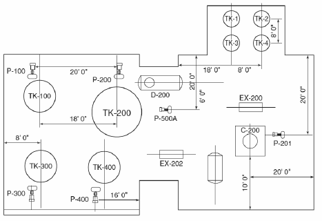
A documentação ao lado representa um
diagrama de malha.
diagrama de interligação.
diagrama de localização de equipamentos.
diagrama elétrico de uma subestação de transmissão em uma usina elétrica.
layout de uma placa de circuito
impresso. Os círculos representam o
espaço necessário para a montagem de
capacitores.
Olá, para continuar, precisamos criar uma conta! É rápido e grátis.