
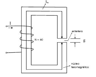
A figura acima mostra um circuito magnético com uma bobina que contém 60 espiras e é excitada por uma corrente CC com intensidade igual a 1,0 A. Suponha que o material magnético que forma o núcleo ferromagnético tenha permeabilidade magnética finita, !$ \mu !$m; que o comprimento médio do núcleo, Sm, seja igual a 10 cm; que o comprimento do entreferro, g, seja igual a 0,1 cm; que a área da seção reta do material seja constante e igual a 1 cm2; e que o fator de laminação do núcleo seja aproximadamente igual a 1. Considere, ainda, a permeabilidade magnética no ar, !$ \mu !$o, igual a 4!$ \pi !$ 10-7 H/m e que !$ \pi !$ = 3,14. A partir dessas informações, julgue o item subseqüente.
Se o campo magnético no núcleo ferromagnético for igual a 100 A/m, a densidade de fluxo magnético no entreferro, para essa situação, será menor que 0,05 T.