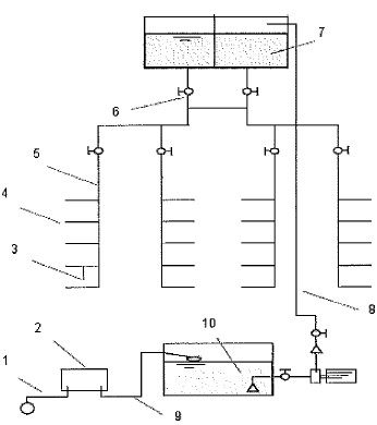
Observe a figura a seguir.

Identifique os trechos da instalação hidráulica da edificação apresentada acima (prédio de' escritórios) e assinale a opção que apresenta as sequências corretas
Provas
Questão presente nas seguintes provas
Observe a figura a seguir.

Identifique os trechos da instalação hidráulica da edificação apresentada acima (prédio de' escritórios) e assinale a opção que apresenta as sequências corretas