Magna Concursos
2899429 Ano: 2022
Disciplina: Engenharia Mecânica
Banca: CENTEC
Orgão: CENTEC
Provas:

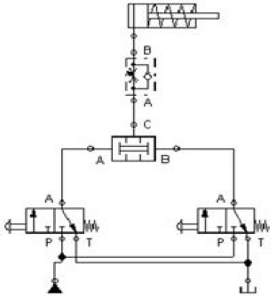
Considere o circuito Pneumático, marque a opção CORRETA.

Enunciado 3029694-1

 

Provas

Questão presente nas seguintes provas

Professor - Mecânica

50 Questões