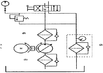
Em um sistema hidráulico, o filtro pode estar localizado em três áreas distintas: na linha de sucção, na linha de pressão ou na linha de retorno, conforme a figura abaixo.

Assinale a opção que apresenta a correta localização de cada filtro, de acordo com a numeração indicada no sistema hidráulico acima.
Provas
Questão presente nas seguintes provas
Quadro Técnico de Praças da Armada - Mecânica
50 Questões