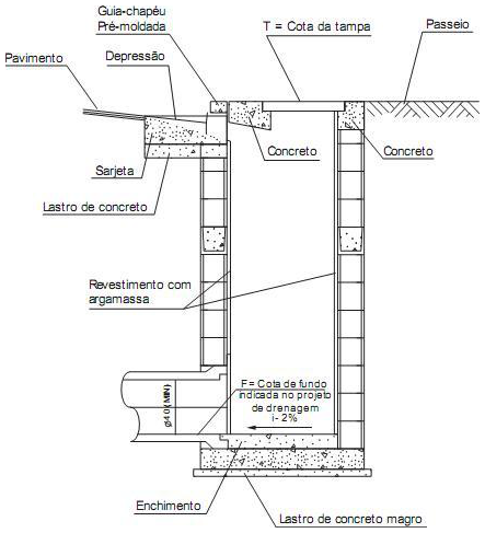
O sistema de drenagem superficial urbana tem a função de coletar e conduzir a água que escoa pela superfície até pontos de descarga adequados e para isto são utilizados diversos dispositivos. A figura abaixo representa um corte de um dispositivo de coleta, conectado às sarjetas e guias.

Trata-se do dispositivo

Trata-se do dispositivo