Magna Concursos
3148881 Ano: 2017
Disciplina: Engenharia Eletrônica
Banca: UFF
Orgão: UFF
Provas:

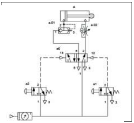
Analise o diagrama de comando abaixo.

Enunciado 3356271-1

O diagrama se refere a um:

 

Provas

Questão presente nas seguintes provas