Magna Concursos
417786 Ano: 2017
Disciplina: Engenharia Elétrica
Banca: CESPE / CEBRASPE
Orgão: TRE-BA

enunciado 417786-1

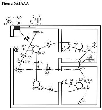
Com base na figura 6A1AAA, que ilustra uma planta baixa de um trecho de residência com a respectiva instalação elétrica, assinale a opção correta.
 

Provas

Questão presente nas seguintes provas

Analista Judiciário - Engenharia Elétrica

60 Questões