
Andréa B. Bertoncel. Instalações Elétricas Prediais (com adaptações).
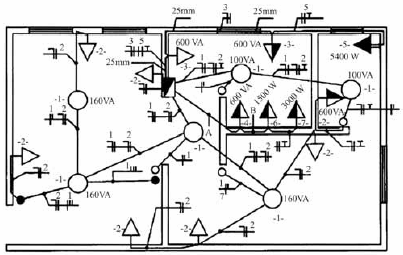
Com base na figura, que representa o projeto de instalações elétricas de uma residência, julgue o próximo item.
A utilização de um dispositivo DR (diferencial-residual) para a proteção contra as correntes de fuga requer que todos os condutores do circuito sejam envolvidos pelo circuito magnético do DR, inclusive o condutor de proteção.
Provas
Questão presente nas seguintes provas