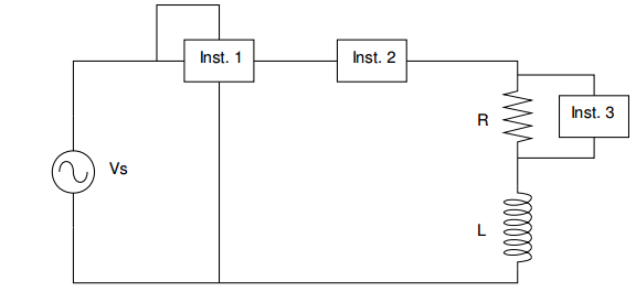
O circuito da figura abaixo possui três instrumentos de medidas denominados Inst. 1, Inst. 2 e Inst. 3. Estes instrumentos medem respectivamente.

O circuito da figura abaixo possui três instrumentos de medidas denominados Inst. 1, Inst. 2 e Inst. 3. Estes instrumentos medem respectivamente.
