
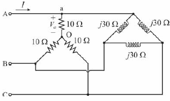
A figura acima ilustra a conexão de duas cargas trifásicas ligadas em paralelo a uma rede elétrica, cuja tensão eficaz de linha é igual a !$ 100 sqrt {3} V !$. A partir dessas informações e considerando que !$ j = sqrt {-1} !$, julgue o próximo item.
A corrente !$ I !$ está atrasada em relação à tensão !$ V_a !$.
A corrente !$ I !$ está atrasada em relação à tensão !$ V_a !$.
Provas
Questão presente nas seguintes provas