Magna Concursos

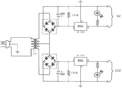
Em relação ao diagrama apresentado abaixo, assinale a alternativa INCORRETA.

Enunciado 3817061-1

 

Provas

Questão presente nas seguintes provas