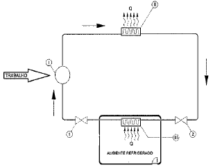
Um ciclo de refrigeração é representado de maneira simplificada na figura a seguir, sendo Q o calor extraído do ambiente refrigerado e transferido para o meio exterior.

Assinale a opção que:
- Identifica corretamente os componentes I, II e III que viabilizam esse ciclo; e
- Indica corretamente onde deve estar localizada a válvula de expansão desse circuito de refrigeração (posição 1 ou posição 2).
Provas
Questão presente nas seguintes provas
Quadro Técnico de Praças da Armada - Mecânica
50 Questões