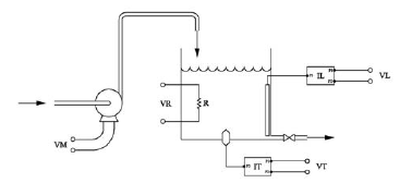
A figura abaixo se refere a um sistema de controle nebuloso de temperatura de água de um prédio.

Para isto se dispõe de um reservatório onde se encontram alocados um sensor (IT), que fornece uma tensão elétrica VT proporcional à temperatura da água e um sensor (IL) que fornece uma tensão VL proporcional ao nível de água no reservatório. O controlador nebuloso (FLC) atua no motor (M) de uma bomba, conectando-o à tensão VM, e também impondo a tensão (VR) ao resistor R, que pode ser nula, média ou alta. Considerando que os termos linguísticos T( ) associados a cada variável são: T1(VT)=[baixa, normal, alta]; T2(VL)=[baixo, médio, alto]; T3(VM)=[ligar, desligar] e T4(VR)=[zero, média, alta], o número máximo de regras do controlador será: