
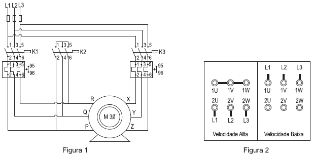
O motor Dahlander é um motor trifásico cujo número de polos pode ser alterado dependendo do fechamento dos terminais do motor e da conexão do mesmo na rede elétrica. A alteração no número de polos implica a alteração da velocidade de rotação da máquina. A figura 1 ilustra o circuito principal de acionamento de um motor Dahlander de seis terminais (P, Q, R, X, Y e Z), os quais devem ser ligados conforme os fechamentos apresentados na figura 2 para velocidade alta e velocidade baixa de rotação.
Para que o motor seja acionado corretamente nas duas velocidades, qual deve ser a relação entre os terminais do motor nas figuras 1 e 2 e quais contatoras devem ser acionadas em velocidade alta e em velocidade baixa?
| Terminais |
Contatora(s) acionada(s) na velocidade alta |
Contatora(s) acionada(s) na velocidade baixa |