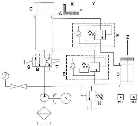
Analise a figura a seguir.

Uma determinada empresa apresentou o diagrama esquemático acima, de um circuito projetado para mover um objeto A horizontalmente da posição X para a posição Y e verticalmente da posição Y para a posição Z. De acordo com a norma DIN/ISO 1929, considerando que os botões de calcar PB-1 e PB-2 acionam os solenoides S e T, respectivamente, assinale a opção INCORRETA em relação ao diagrama acima.
Provas
Questão presente nas seguintes provas
Quadro Técnico de Praças da Armada - Mecânica
50 Questões