
Uma das pranchas recebidas pelo desenhista continha a figura acima. Com referência a essa figura, julgue os itens que se seguem.
Segundo o esquema da figura, a válvula V4 (junto à caldeira) serve para impedir o retorno do vapor para a caldeira.

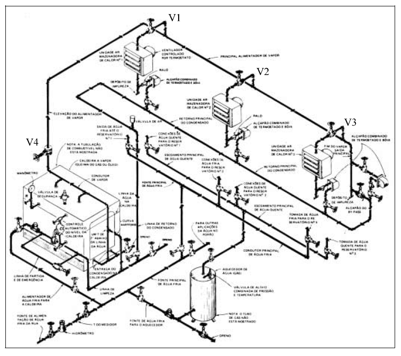
Uma das pranchas recebidas pelo desenhista continha a figura acima. Com referência a essa figura, julgue os itens que se seguem.
Segundo o esquema da figura, a válvula V4 (junto à caldeira) serve para impedir o retorno do vapor para a caldeira.