Magna Concursos
Questões
Planos
Entrar
Entrar
Criar Conta
Respondida
1509069
Ano:
2018
Disciplina:
Engenharia Elétrica
Banca:
FUMARC
Orgão:
CEMIG
Provas:
Técnico - Sistemas Eletromecânicos I
Provas
×
Circuitos Elétricos
Circuitos CA
Circuitos Trifásicos
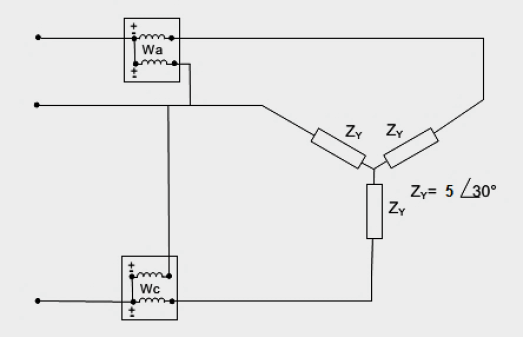
Um sistema trifásico a três condutores, 150 volts, com sequência de fases
CBA
alimenta três impedâncias iguais conectadas em estrela, conforme figura abaixo.
A potência total, correspondente à soma das leituras dos dois wattímetros, será:
A
1 300 W
B
2 600 W
C
3 900 W
D
5 200 W
Resolver
Comentários
0
×
Cadernos
×
Flashcards
×
Estatísticas
×
Reportar um erro
×
Provas
Questão presente nas seguintes provas
Técnico - Sistemas Eletromecânicos I
70 Questões
Resolver Prova
Publicar
Responder
Qual o problema da questão?
Selecione uma opção
Questão Desatualizada
Questão Repetida
Gabarito Errado
Outros Motivos
Mensagem
Enviar
Acessar
Criar Conta
Acesse sua Conta
Google
Facebook
Esqueci minha senha
Acessar
Ainda não tem conta?
Crie uma
!
Crie uma Conta
Criar Conta
Olá, para continuar, precisamos criar uma conta!
É
rápido
e
grátis
.
Google
Facebook
Concordo com os
Termos de Uso
Criar
Já tem uma conta?
Acesse aqui