
Geraldo Cavalin e Severino Cervelin. Instalações elétricas prediais. 17.ª ed. São Paulo: Ed. Érica, 2007, p. 149 (com adaptações).
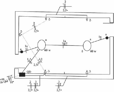
A figura apresentada ilustra a primeira versão de parte de uma planta baixa de instalação elétrica predial, a qual deverá ser revisada por especialista e liberada para ser juntada a outras plantas da edificação. Com base nessas informações, julgue o item a seguir.
Na versão apresentada, foi omitido o condutor de proteção (terra) em um dos circuitos de tomada, erro que deverá ser corrigido na versão revisada da planta.
Provas
Questão presente nas seguintes provas
Auditor de Controle Externo - Engenharia Elétrica
120 Questões