Magna Concursos
421719 Ano: 2015
Disciplina: Engenharia Civil
Banca: BIO-RIO
Orgão: IF-RJ
Provas:

ATENÇÃO

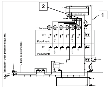
A figura abaixo apresenta o diagrama vertical da instalação de água fria de uma edificação residencial. Sobre essa instalação, responda à próxima questão.

Enunciado 421719-1

A cisterna dessa edificação tem capacidade de armazenar 20000 litros e a reserva de incêndio dessa edificação é de 3500 litros. Desse modo, o máximo consumo de água diário admissível para essa edificação é:
 

Provas

Questão presente nas seguintes provas

Engenheiro Civil

50 Questões