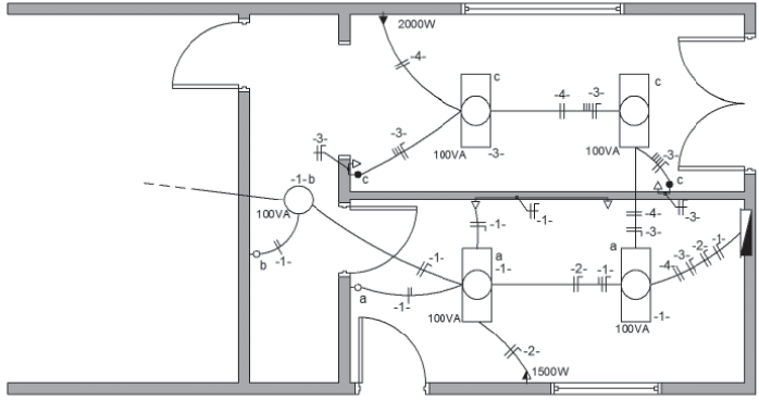
A Figura abaixo apresenta parcialmente o projeto de uma instalação elétrica residencial. Para as tomadas não cotadas, deve-se considerar potência de 100 VA.

Associe as características de cada circuito ao respectivo número desse circuito.
I - tomada de uso específico monofásica
II - tomada de uso específico bifásica
III - iluminação e tomadas de uso geral em que os pontos de luz são acionados por interruptores de uma seção.
P - circuito -1-
Q - circuito -2-
R - circuito -3-
S - circuito -4-