Magna Concursos
1080969 Ano: 2017
Disciplina: Mecânica
Banca: UFPR
Orgão: COPEL

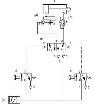
Considere o circuito pneumático a seguir:

No circuito apresentado, os componentes a.01 e a.02 têm, respectivamente, a função de:

enunciado 1080969-1

 

Provas

Questão presente nas seguintes provas

Técnico Industrial - Mecânica

40 Questões