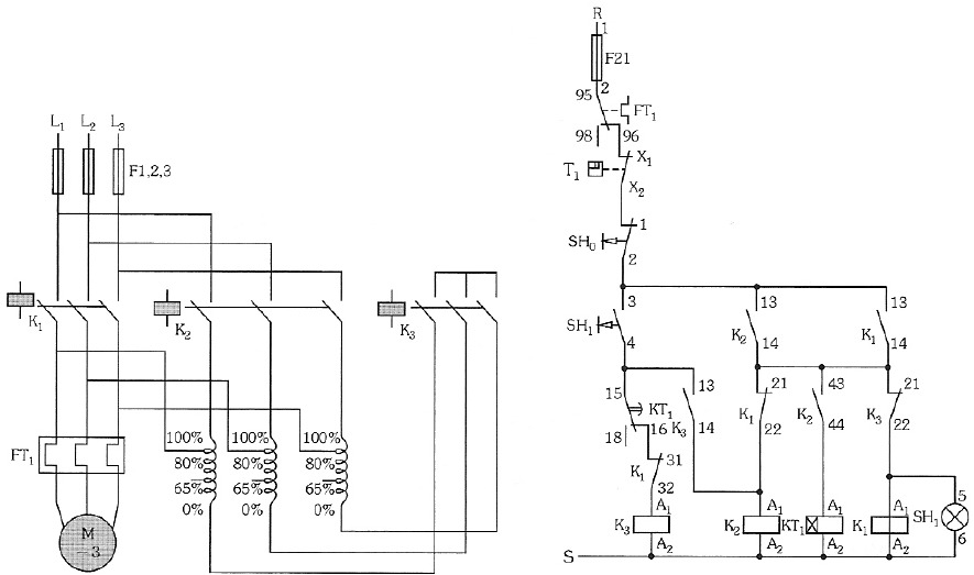
Um técnico é chamado para resolver o problema no acionamento de um compressor de ar alimentado por chave de partida compensadora automática. Verificando os esquemas de força e comando, conforme apresentado a seguir, o técnico iniciou os testes para determinar o defeito.

Observou-se que, apertando o botão SH1, o motor parte em tensão reduzida, mas não avança para tensão nominal, permanecendo o contator K3 acionado. A partir desta verificação e considerando que o defeito encontra-se em um único elemento do circuito, o técnico pode concluir que o problema está no
Provas
Questão presente nas seguintes provas