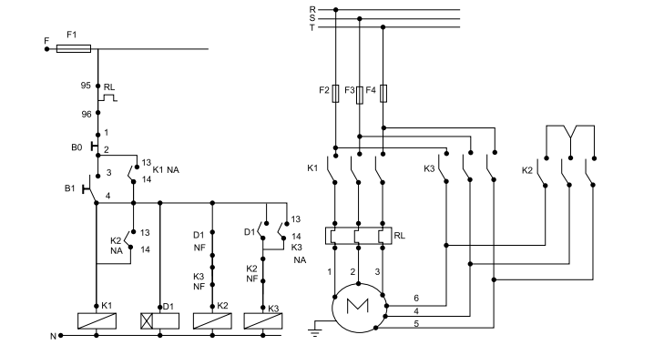
Tendo como base o esquema principal e auxiliar apresentados na figura a seguir, é correto afirmar que o fechamento do motor ocorre em

Tendo como base o esquema principal e auxiliar apresentados na figura a seguir, é correto afirmar que o fechamento do motor ocorre em
