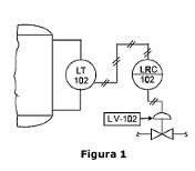
Conforme a Norma ANSI/ISA-5.1 de 1984, sobre os tipos de linhas e simbologias, analise a Figura 1 abaixo, que descreve uma estrutura de processo, para representar as características do projeto:

A Figura 1 representa um(a):
Conforme a Norma ANSI/ISA-5.1 de 1984, sobre os tipos de linhas e simbologias, analise a Figura 1 abaixo, que descreve uma estrutura de processo, para representar as características do projeto:

A Figura 1 representa um(a):