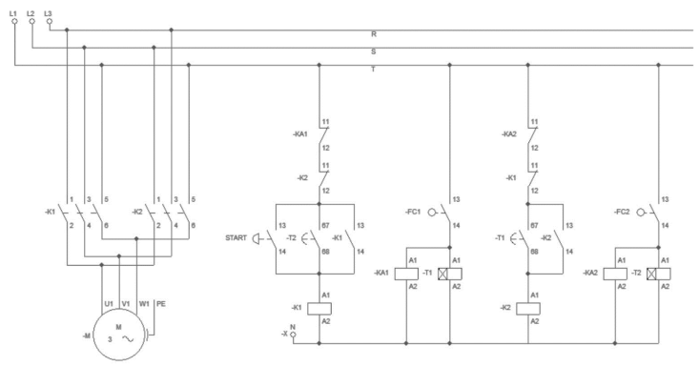
Automação de sistemas industriais pode ser obtida com a utilização de dispositivos para acionamentos
eletromecânicos.

Interpretando os diagramas de comando e força acima, pode-se entender que o sistema foi concebido para:

Interpretando os diagramas de comando e força acima, pode-se entender que o sistema foi concebido para: