- EletrotécnicaCircuitos Elétricos em Eletricidade
- EletrotécnicaCircuitos de Corrente Contínua e de Corrente Alternada
- Chaves Seccionadoras

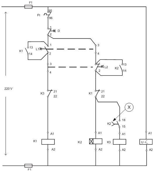
No diagrama elétrico mostrado acima, o símbolo identificado por ⓧ corresponde a elemento
Provas
Questão presente nas seguintes provas